Выполнили перепланировку квартиры по ул. Папанина д. 11 г. Минск
Сегодня: 0, за все время: 105
г. Минск
Московский
17
индвидуальный
Грушевка
4 минут пешком
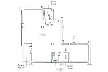
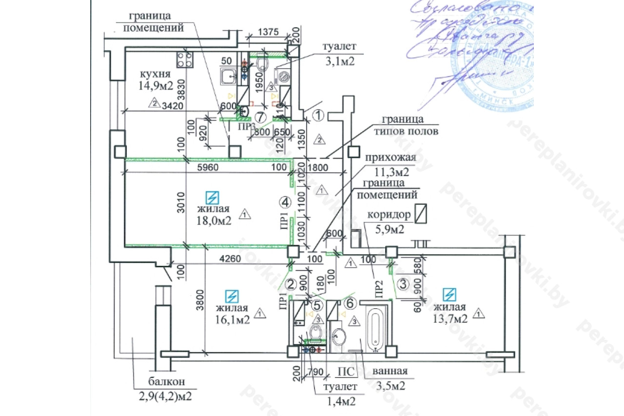
Выполнили проект перепланировки квартиры по ул. Папанина д. 11 в Минске представляет собой следующие решения:
- Получили Разрешение Администрации Московского района г.Минск на перепланировку (переустройство).
- Разработали архитектурный проект перепланировки (Раздел АС -Архитектурно-строительные решения).
- Согласовали Архитектурно-строительный проект с Начальником управления архитектуры и строительства Администрации Московского района г. г.Минск а, а также Председателем ТС.
- Выполнили стройработы по устройству гидроизоляции пола вновь образованном санузле.
- Осуществили технический надзор, составили акты на скрытые работы.
- Заказали обмерочную Ведомость БТИ Московского района.
- Составили комиссию на ввод в эксплуатацию + согласовали акты ввода с комиссией.
- Получили Решение исполкома Московского района на регистрацию изменений после перепланировки в БТИ Московского района.
- Зарегистрировали в БТИ Решение исполкома, получили новые правоустанавливающие документы - новый технический паспорт + Свидетельство о гос. Регистрации.
Информация
Год постройки
2021
Серия
индвидуальный
Тип дома
монолитный
Планировка
свободная
Район
Московский район
Микрорайон
Грушевская
Этажность
17
Метро
Грушевка
№ дома
11
Улица
ул. Папанина
Город
г. Минск
Координаты
53.884811, 27.518011
Похожие проекты
Выполнить аналогичное согласование перепланировки , а также технический надзор можем и Вам. Достаточно оставить заявку "Заказать звонок" либо позвонить нам по телефонам +375 (29) 311-86-94 и +375 (33) 311-86-94
Адекватные цены, сертифицированные и опытные специалисты помогут выбрать Вам оптимальное решение.


